


|
安装形式 |
仪表尺寸 |
仪表开孔尺寸 |
|
盘装横式(Ⅰ) |
160×80×250 |
152×76 |
|
盘装竖式(Ⅱ) |
80×160×250或160 |
76×152 |
|
盘装方式(Ⅲ) |
160×160×250或160 |
153×153 |
|
墙挂式(Ⅳ) |
325×250×110 |
310×128 |

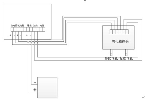
五、氧化锆氧量分析仪仪表接线示意图
1、氧化锆探头的接线
2、氧化锆显示器接线
A)盘装接线图
B)壁挂式接线图
3、氧化锆氧量分析仪系统接线图
六.氧化锆氧量分析仪使用注意事项
1. 本仪表的4~20mA输出为模拟信号输出,在与计算机连接时,必须先检查一下计算机输入的方式是模拟信号输入还是二线制输入,如为模拟信号输入,即可以将仪表的输出与计算机的输入直接相接;如计算机为二线制输入,则仪表的输出与计算机的输入之间必须加装隔离器隔离,仪表才能正常使用,(计算机都有二线制输入,即既为信号线又为电源线。)如果误将模拟信号输入错当二线制输入接入,仪表的输出必将损坏,这一点务必注意。
2. 锅炉停止运行的同时,务必请将氧量分析仪的电源也同时断开,以确保氧化锆探头正常的工作寿命。
3. 硫化床炉在用水清洗烟道粉尘时,请不要将水洒到氧化锆探头上,氧化锆锆管遇水会爆裂损坏。
4、选择氧化锆氧量分析仪一定要说明是燃煤锅炉还是燃气锅炉使用。
七.氧化锆探头氧量分析仪安装注意事项
1. 氧探头在安装时必须慢慢的插到烟道里,避免锆管突遇高温而爆裂; 氧探头接线盒上有两个进气口,必须朝下面, 一个进气口为参比气入口,为常开口,不能堵住; 另一个进气口为标气入口,为常闭口,试验完毕必须堵住,才能确保测量精度.
2. 氧探头在安装时法兰与法兰之间必须用石棉垫垫好,不能有漏气,以免影响测量精度; 氧探头的底部装有白色过滤器,时间久了积满粉尘影响气体穿透力,必须及时更换.
3. 氧探头在使用8-10个月后,最好要重新进行一下标定,确定本底值。
4. 氧量分析仪的主要元件为集成电路,集成电路的工作温度不能超过55℃,所以氧量分析仪的安装位置应选在通风背阴,雨水淋不到,环境温度不能超过50℃的地方.
八.氧化锆氧量分析仪安装点的选择
1. 氧化锆探头应安装在烟气流动好,切忌安装在炉内侧.死角.涡流及缩口处,内侧和死角点易使响应迟缓,涡流处氧量波动大,缩口处易灰堵和冲刷大;安装点处应有操作平台,便于安装探头和校准,安装操作方便.
2. 电厂锅炉和工业锅炉应将氧探头装在过热器与省煤器中间 ,安装点烟温在400℃左右.
3. 加热炉体应将氧探头装在空气预热器前.